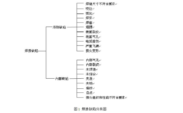
焊接接头的不完整性称为焊接缺陷,主要有焊接裂纹、未焊透、夹渣、气孔和焊缝外观缺陷等。这些缺陷减少焊缝截面积,降低承载能力,产生应力集中,引起裂纹;降低疲劳强度,易引起焊件破裂导致脆断。其中危害最大的是焊接裂纹和气孔。焊接生产中产生焊接缺陷的种类是多种多样的,按其在焊接接头中所处的位置和表现形式的不同,可以把焊接缺陷大致分为两类:一类是外部缺陷;另一类是内部缺陷。
如上图所示内部缺陷的形式种类也很多,但肉眼无法发现,只能借助无损检测方式才可以准确发现缺陷,制定解决方法。X射线是最常见的无损检测方式,准确、直观是其最大的优势,实时成像、自动识别、缺陷定位、缺陷分析、数据存储等功能可以帮助提高铸件检测的效率。
造成焊接缺陷形成的因素有很多。
1. 材料因素
所谓材料因素是指被焊的母材和所使用的焊接材料,如焊丝、焊条、焊剂及保护气体等。这些材料在焊接时都直接参与熔池或熔合区的物理化学反应,其中,母材本身的材质对热影响区的性能起着决定性的作用,当然,所采用的焊接材料对焊缝金属的成分和性能也是关键因素。如果焊材与母材匹配不当,不仅可能引起焊接区内的裂纹、气孔等各种缺陷,也可能引起脆化、软化等性能变化。所以,为了保证得到良好的焊接接头,必须对材料因素予以重视。
2.工艺因素
同一种母材,在采用不同的焊接方法和工艺措施的条件下,其焊接质量会表现出很大的差别。
焊接方法对焊接质量的影响主要在两个方面:首先是焊接热源的特点,其可以直接改变焊接热循环的各项参数,如线能量、高温停留时间、冷却速度等;其次是对熔池和接头附近区域的保护方式,如渣保护、气保护等。焊接热过程和冶金过程必然对接头的质量和性能会有决定性的影响。
3.结构因素
焊接接头的结构设计影响其受力状态,其既可能影响焊接时是否发生缺陷,又可能影响焊后接头的力学性能。设计焊接结构时,应尽量使接头处于拘束度较小、能自由伸缩的状态,这样有利于防止焊接裂纹的产生。
4.使用条件
焊接结构必须符合使用条件的要求,如载荷的性质、工作温度的高低、工作介质有无腐蚀性等,其必然会影响到接头的使用性能。
例如,焊接接头在高温下承载,必须考虑到合金元素的扩散整个结构发生蠕变的问题;承受冲击载荷或在低温下使用时,要考虑到脆性断裂的可能性;接头如需在腐蚀介质中工作时,又要考虑应力腐蚀的问题。
影响焊接缺陷的因素是多方面的,如材料、工艺、结构和使用条件等,要全方位综合考虑上述因素的影响难度很大,所以需要对焊缝进行无损检测,确保焊接质量。X射线无损检测除了可以检测以上因素造成的焊缝缺陷以外,还可以帮助各个环节及时发现问题,改善生产工艺。

想了解更多米兰·(milan)科技X-ray检测装备信息可以拨打全国服务热线:400-880-1456 或访问米兰·(milan)科技官网:www.
